Отопление помещений, преимущества системы
Автономные системы отопления все чаще стали использоваться для отопления не только индивидуальных домов и коттеджей, но также многоэтажных зданий и даже отдельных квартир. Преимущества таких систем очевидны:
- круглогодичное бесперебойное снабжение теплом;
- отсутствие потерь при транспортировке тепла между источником и потребителем тепловой энергии;
- возможность применения сложных систем, включающих радиаторное отопление, теплый пол, нагрев воздуха для вентиляции, нагрев бассейна и т. д.;
- снижение эксплуатационных затрат благодаря высокой эффективности современного оборудования.
Автономная система отопления начинается с тщательного расчета требуемого расхода, тепла по всем составляющим: отоплению, вентиляции, нагреву воды, технологическим целям и т. д. Ошибки на этом этапе могут дорого стоить, поэтому расчет следует доверять только опытным квалифицированным специалистам. Здесь же речь пойдет о возможностях разных отопительных систем и приборов.
Системы отопления
Для отопления дачных домов применяют печное, водяное, электрическое и воздушное отопление. Какое же выбрать? В первую очередь это зависит от категории отапливаемо го здания или помещения. Дома дачного типа, предназначенные для проживания в летний период, как правило, имеют облегченную конструкцию, и сопротивление теплопередаче их стен невелико. Поэтому для отопления дачных домиков и домов, посещаемых лишь по выходным и праздникам, обычно используют электрическое или печное (каминное) отопление.
Загородные дома для постоянного проживания предполагают наличие всех удобств, необходимых для жизни, в том числе и круглогодичного отопления. Лучше всего с этой задачей справляется система водяного отопления. Но в современных условиях обязательным требованием к отопительной системе является наличие так называемого экономичного режима работы — возможности устанавливать минимальную температуру в отсутствие жильцов. Поэтому система должна быть оборудована автоматикой, позволяющей программировать тепловой режим здания.
Во вторую очередь при выборе отопительной системы следует учитывать стоимость эксплуатации, особенно самый доступный в данной местности вид топлива. Загородные дома для постоянного проживания строят обычно в коттеджных поселках, куда подведены газовые магистрали и линии электропередач. Что же касается дачных домиков, то они, как правило, удалены от основных коммуникаций, что существенно ограничивает выбор.
Важным критерием выбора отопительной системы является суммарная стоимость, которая складывается из стоимостей отопительного оборудования и соединительных деталей, монтажных, сервисных и ремонтно-профилактических работ и расходов на топливо. При устройстве водяного отопления и использовании котлов, работающих на магистральном газе, солярке или твердом топливе, первоначальные затраты примерно одинаковы.
Водяное отопление
Системы водяного отопления бывают двух типов: с естественной и принудительной циркуляцией теплоносителя от котла к тепловым приборам и обратно. В системах с естественной (гравитационной) циркуляцией (рис. 1) нагреваемый в котле теплоноситель (вода) поднимается по вертикальной трубе — подающему стояку. Подъем происходит петому, что горячая вода имеет меньшую плотность, чем холодная, и как бы всплывает по стояку. Затем вода по разводящей линии поступает в вертикальные трубы (горячие стояки) и через них — в отопительные приборы. Здесь горячая вода отдает часть своего тепла и возвращается в котел по другой трубе — обратной линии, или обратке.
Так как плотность охлажденной воды увеличилась, она своим весом вытесняет нагретую в котле воду в подающий стояк. В результате возникает непрерывная циркуляция воды в системе отопления. Циркуляционное давление зависит от разности температур горячей (на выходе из нагревателя) и остывшей (возвращающейся после прохождения системы отопления) воды и высоты расположения отопительного прибора относительно котла.
Поэтому в системах водяного отопления с естественной циркуляцией радиаторы на верхних этажах прогреваются лучше, чем на нижних. Для нормальной работы давление должно быть достаточным, чтобы преодолеть сопротивления в системе. Для этого увеличивают диаметр труб и применяют простые схемы трубной разводки. В современных жилых домах такие системы встречаются все реже: они плохо поддаются тепловой регулировке, в них невозможно применять многие современные материалы, да и мало кому нравятся толстые трубы, с уклоном приложенные вдоль стен. Единственным неоспоримым достоинством таких систем является их энергонезависимость. То есть они не нуждаются в электроэнергии. Энергозависимые котлы обычно имеют электрическое управление и вентилятор, нагнетающий воздух в камеру сгорания.
Системы отопления с принудительной циркуляцией лишены неудобств гравитационных систем. В них теплоноситель перемещают циркуляционные насосы, включенные в подающую или обратную магистраль системы отопления (рис. 2).
Это дает возможность отапливать здания любой сложности, оставляя простор для самых разных дизайнерских решений. Трубная разводка выполняется трубами малого диаметра и может быть скрыта в полах и стенах. Единственный недостаток систем этого типа — зависимость от электричества.

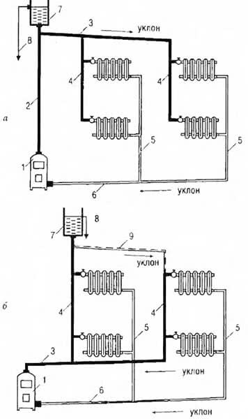
Рис. 1. Система водяного отопления с естественной циркуляцией: а — с верхней разводкой; 6 — с нижней разводкой: 1 — котел 2 — главный стояк, 3 — разводящая линия; 4 — горячие стояки; 5 — обратные стояки; 6 — обратная линия; 7 — расширительный бак; 8 — сигнальная линия 9 — воздушная линия

Рис. 2. Система водяного отопления с искусственной циркуляцией: а — с верхней разводкой; 6 — с нижней разводкой: 1 — котел, 2 — подающая линия. 3 — расширительный бак; 4 — сигнальная линия; 5 — подающая линия (верхняя магистраль); 6 — воздушная линия; 7 — воздухосборник; 8 — подающие стояки; 9 — обратные стояки; 10 — обратная магистрали 11 — насос, 12 — расширительная труба
Чтобы усовершенствовать старую систему отопления, проще всего установить циркуляционный насос, то естп перевести ее с естественной циркуляции на принудительную Как правило, стенки старых труб уже покрыты накипью из- за чего возрастает сопротивление протоку теплоносителя и он не доходит до всех обогревателей в необходимом количестве.
Если накипь из труб вымыть не удается, можно увеличить давление, используя циркуляционный насос. Средства на его приобретение и монтаж невелики, а результат, без сомнения, будет ощутимым. Подобная ситуация может возникнуть в случае расширения дома и подсоединения новых радиаторов к существующей системе. Кроме того, в системе отопления с газовым или жидкотопливным котлом стоит заменить открытый расширительный бак закрытым диафрагменным.
Отсутствие контакта воды с воздухом способствует уменьшению коррозии, образования накипи в системе и продлению срока ее службы, а также позволяет освободить место после демонтажа открытого бака и ведущих к нему труб. Но учтите — для твердотопливного котла это делать запрещено.
По способу доставки теплоносителя от питающих стояков (магистралей) к отопительным приборам системы делят на однотрубные и двухтрубные. Оба вида могут применяться в системах, как с естественной циркуляцией, так и с принудительной.
В системе с двухтрубной разводкой теплоноситель от общей магистрали подается отдельно к каждому отопительному прибору. Все приборы оказываются независимыми друг от друга и получают теплоноситель с одинаковой температурой. В обратную линию теплоноситель отводится тоже отдельно от каждого прибора. Главное достоинство двухтрубной разводки — тепловая независимость отопительных приборов и возможность гибко управлять температурным режимом в каждом помещении.
В системе с однотрубной разводкой теплоноситель проходит последовательно через все приборы, отдавая каждому часть своей теплоты. Каждый последующий прибор при этом будет холоднее предыдущего и, чтобы сохранить необходимую теплоотдачу, должен быть больше предшествующего по размерам.
- Достоинством однотрубной разводки является меньший расход труб и фасонных изделий.
- Недостатком — невозможность обеспечить управление температурным режимом без дополнительных затрат, необходимость покупать отопительные приборы с большей теплоотдачей, следовательно, более дорогие.
Независимо от типа системы отопления, она нуждается в устройствах обеспечения безопасности. Известно, что вода при нагревании расширяется. Если замкнутый объем, в котором находится вода, не даст ей расшириться, ока разорвет даже очень прочные конструкции.
Простейшим и важнейшим устройством обеспечения безопасности системы отопления является расширительный бак. Он принимает в себя излишний объем воды, предохраняя систему отопления. На случай аварийной ситуации, когда в системе начнется неконтролируемый рост давления теплоносителя, предусматривается предохранительный клапан.
Современные системы оснащены автоматикой и различными датчиками, однако расширительный бак по-прежнему является неотъемлимой частью водяного отопления. Чтобы сократить эксплуатационные затраты по обслуживанию теплогенератора, кроме расширительного бака применяют бак-аккумулятор (рис. 3).
Тепловую мощность котла здесь выбирают в 3 раза больше, чем теплопотери отапливаемого дома, что позволяет не только их компенсировать, но и аккумулировать теплоту в таком баке, который начинает работать после выключения теплогенератора. Объем бака-аккумулятора подбирают таким образом, чтобы время его разрядки составляло не менее 8 ч (при работе котла два раза в сутки по 4 ч).

Рис. 3. Схема системы отопления с насосной циркуляцией теплоносителя и баком аккумулятором теплоты:
1 — бак аккумулятор; 2 — пробковый кран; 3 — расширительный бак; 4 — главный стояк; 5 — котел; 6 — отопительный прибор; 7 — циркуляционный насос; 8 — обратный клапан; 9 — сигнальная линия; 10 — тройник с пробкой. Стрелками показано направление движения воды.
Для эффективной, без потерь теплоты, работы систему бак—аккумулятор тщательно теплоизолируют. Заметно (до 20—30 %) снизить расход топлива и существенно повысить комфорт позволяют и устройства автоматического управления тепловыми режимами. Такой автомат выключает горелку или электрический нагреватель, когда температура теплоносителя в котле станет выше заданной, и включает ее, когда температура понизится до заданного предела. Это — управление по температуре теплоносителя, или «по воде». Возможно управление «по воздуху» — горелка выключается, когда температура воздуха в помещении, где установлен датчик температуры, становится выше заданной и наоборот.
